Как подключить генератор к компьютеру. Как определить и рассчитать максимальную нагрузку генератора
Как подключить генератор к компьютеру. Как определить и рассчитать максимальную нагрузку генератора
Для того чтобы подключить генератор к сети, необходимо рассчитать допустимую нагрузку на генератор. При этом важно учитывать не только номинальную мощность, но и пусковой бросок тока, а также возможное повышение потребляемой энергии во время работы подключенного устройства. Поэтому реальная нагрузка на генератор может быть больше указанной на электроприборе номинальной мощности.
Упрощенно необходимую мощность генератора можно рассчитать, умножив номинальную мощность подключенного электроприбора на приведенный ниже коэффициент:
- Для ламп накаливания и обогревателей можно принять коэффициент, равный единице.
- Для бытовой техники (телевизор, холодильник, люминесцентные лампы) коэффициент будет лежать в пределах от 1,2 до 1,5.
- Ручной электроинструмент ( дрель , УШМ, электролобзик, фреза) — коэффициент будет лежать в пределах от 1,5 до 2.
- Мощное оборудование (насосы, сварочные трансформаторы, станки, мощные электромоторы без системы плавного пуска) — 3.
Допустим, у нас приобретен генератор с номинальной мощностью 3 кВт и максимальной — 3,45 кВт. К нему нужно одновременно подключить:
- Лампы накаливания 3 шт. по 100 Вт.
- Стиральную машину, с мощностью электродвигателя 300 Вт и тэном — 1700 Вт.
- Телевизор, мощностью 100 Вт.
- Холодильник — 150 Вт.
- Дрель — 450 Вт.
Делаем проверочный расчет необходимой мощности генератора с учетом типа нагрузки:
- Р = (3 х 100 + 300 х 2 + 1700 + 100 х 1,2 + 150 х 1,5 + 450 х 1,5)/1000
- Р = 3,62 кВт
Полученная величина выше максимально допустимой мощности для приобретенного генератора. Следовательно, для безопасной работы необходимо отказаться от какого-то электроприбора , чтобы суммарная мощность нагрузки генератора не превышала номинальную мощность в 3 кВт, например, от дрели.
Мощность дрели равна: 450 х 1,5 = 675 Вт .
Максимальная мощность нагрузки без использования дрели составит 2945 Вт, что соизмеримо с номинальной мощностью генератора.
Важно помнить, что генератор не может длительно работать с нагрузкой ниже 30% от номинальной. Также негативно на его работоспособность влияют короткие по времени, но частые перегрузки (когда потребление достигает максимально допустимого значения).
Схема подключения автомобильного генератора

Автомобиль хотя и работает на бензине, но содержит в себе множество устройств работающих от электричества. Главным источником электрической энергии в машине является автомобильный генератор . По сути дела это внутренняя электростанция, которая преобразует вращение коленвала двигателя внутреннего сгорания в электричество. Этим электричеством питаются все электроприборы автомобиля, в том числе за счет этого подзаряжается аккумуляторная батарея, также представляющая собой источник электричества при неработающем двигателе.
Схема подключения автомобильного генератора представлена на следующем рисунке.
G – генератор;
Ph1…Ph3 – обмотки трёхфазного статора;
VD+ – силовой выпрямитель, положительные диоды;
VD1- – силовой выпрямитель, отрицательные диоды;
C – конденсатор, выравнивающий высокочастотные всплески напряжения;
B+ – положительный силовой выход гeнeрaтopнoй устaнoвки;
VD1d+ – элементы oбмoтки вoзбуждeния;
Ex – вoзбуждающая обмотка;
VR – вольт-рeгулятop нaпpяжeния;
Accu – aккумулятoрнaя бaтaрeя;
+ – положительный выхoд aккумулятopнoй бaтaрeи;
IgnSw – переключатель зажигания;
H – индикaтop зapядa;
D+ – выxод "D+" гeнeрирующей устaнoвки;
DF – выхoд упрaвлeния возбуждающей oбмoткoй;
R – потребляющие устройства.
Схема подключения автомобильного генератора и принцип его работы аналогичен для любых автомобилей. Отличия связаны только с качеством производства, мощностью и компоновкой узлов в моторе. На все современные машины устанавливаются генераторные установки переменного тока, включающие сам генератор и регулятор напряжения. Регулятор нормирует силу тока в обмотке вoзбуждeния, за счет этого варьируется мощность генераторной установки при неизменном напряжении на силовых выходных клеммах.
Современные автомобили дополнительно оснащаются электронным блоком на регуляторе напряжения, помощью чего бортовой компьютер контролирует величину нагрузки на генераторную установку.
В основе схемы автомобильного генератора лежит принцип электромагнитной индукции . Если катушку из медного провода вращать в магнитном поле, создаваемом постоянными магнитами или обмоткой возбуждения питаемой от аккумулятора, то в медном проводе образуется (индуцируется) электрический ток. Как правило, обмотка в которой генерируется рабочее напряжение электрического тока располагается в статоре. Обмотка возбуждения располагается на роторе (вращающемся вале).
Схема подключения генератора. Схемы подключения
Собственно, даже не схемы включения, а варианты. Их, как правило, три:
- Автоматическое включение . В этом случае устанавливается специальный блок аварийного включения. Как только отключают напряжение в сети, блок подаёт команду на запуск генератора и переключает сеть с внешнего источника питания, на генераторную установку.
- Ручное включение . В этом случае, пользователь сам проводит операцию переключения с внешнего источника питания на генераторную установку и вручную запускает генератор.
- Синхронная работа . Такой режим, в основном используется на крупных станциях, генераторы которых объединены в одну сеть. Все генераторы этой сети работают синхронно, с одной частотой, с одной очерёдностью фаз и с одинаковым напряжением на обмотках статора.
Однофазный генератор
Здесь я подробно останавливаться не буду. Такие устройства сейчас можно встретить в любом магазине инструментов. Если однофазный генератор используется как запасной источник электроэнергии, то подключается к домовой сети, как правило, посредством рубильника. То есть, одновременно внешний источник питания и генератор на одну сеть не могут – либо то, либо другое. Во-первых, незачем, во-вторых, это сильно усложнило бы и увеличило стоимость бытовых генераторов. Единственное, на чём могу здесь остановиться, это включение однофазного генератора в трёхфазную сеть.

Включение однофазного генератора в трёхфазную сеть
Однако у такого метода есть свой недостаток. Трёхфазные двигатели в такой сети работать не будут, если же их включить, то очень быстро нагреются и выйдут из строя.
Трехфазный генератор
Трёхфазные генераторы могут быть бытовыми и промышленными. Устройство генератора трёхфазного тока в бытовом варианте практически ничем не отличается от однофазного, как и схема включения. Единственное условие при включении бытового генератора в сеть, если в такой сети имеются трёхфазные двигатели – соблюдать очередность фаз. В случае же, если нагрузка в доме однофазная, то такой предосторожностью можно пренебречь.
Устройство генератора трёхфазного тока в промышленном варианте – это устройство, оснащенное автоматическим пуском и иногда может быть оснащено устройством синхронизации. Подключение таких генераторов лучше доверить специалистам.
Ну а бытовой генератор точно так же, как и однофазный включается в сеть через рубильник. Следовательно, в зависимости от положения рубильника работает либо внешний источник питания, либо генератор.
Схема подключения генератора ГАЗ 3110. Генератор ГАЗ 3110
Автомобили семейства Волга ГАЗ 31105 (ЗМЗ 406) оснащены генераторами типа 9422.3701, 3212.3771, 2502.3771. Источники питания переменного тока, трехфазные, с предустановленным выпрямителем и регулятором напряжения, правая сторона вращения.
Источник питания (далее — ИП) приводится в движение клиновидным, поликлиновым ремнем от шкива коленвала.
В случае выхода из строя ИП его можно заменить новым. Процесс самостоятельной профилактики вовсе не сложный, но требует наличия опыта в обслуживании транспортного средства. Проведение диагностики непрофессиональным способом не гарантирует функциональность оборудования.
В отличие от других модификаций генераторных установок, в ГАЗ 3110 статор стянут четырьмя винтами по периметру. Вал ротора вращается на подшипниках, в которые заложена смазка.
Передний и задний подшипники запрессованы на вал, при выходе из строя их можно заменить новыми, предварительно демонтировав агрегат со штатного места.
На валу ротора установлена обмотка возбуждения, выпрямительные диоды. Питание подведено посредством двух угольных щеток. С целью предотвращения образования помех между силовыми выходами «+» и «-» установлен конденсатор.
Статор и ротор охлаждаются посредством потока воздуха в ходе движения транспортного средства.
| Регулируемый диапазон напряжения | 13,5-14,4 | 13,5-14,4 | 13,3-14,6 |
| Передаточное соотношение | 01.01.1970 | 01.01.1970 | 01.01.1970 |
| Емкость конденсаторов | 2,3±15% | 2,3±15% | 2,1±15% |
Чтобы снизить потребление тока при работающем силовом агрегате необходимо отключить максимальное количество потребителей тока: радио, магнитолу, освещение, кулер, печной отопитель.
Внутри генераторной установки вмонтированы катушки в количестве 6 штук, материал медь, соединение звездообразно. Статор – неподвижная конструкция, а ротор – вращается внутри статора. С тыльной стороны оси ротора впрессованы магнитные щетки, намотана и запаяна обмотка возбуждения.

После того, как провернут ключ в замке зажигания, ток от АКБ создает магнитное поле, проходя сквозь графитовые щетки, медную обмотку. Переменный ток преобразуется в постоянный.
С фронтальной стороны ИП имеются два силовых выхода с полярностью «+» и «-». Клеммы с соответствующей полярностью подключаются к аккумулятору.
Для проворота генераторной установки потребуется АКБ. После того, как батарея накопит в себе потраченное количество энергии, генератор раздает излишки другим источникам питания. Таким образом, величина бортовой сети поддерживается в допустимом диапазоне.

Характерные причины выхода из строя ИП на ГАЗ 3110
- ослабленная фиксация ремня привода;
- загрязнение контактов;
- повреждение выпрямителей;
- износ щеток;
- зависание щеток;
- короткое замыкание;
- обрыв цепи питания;
- не работает регулятор;
- износ подшипника;
- клин шкива;
- поврежден вентилятор.

Признаки неисправности ИП на ГАЗ 3110
- мигает лампа заряда АКБ;
- перезарядка АКБ, ИП не дает зарядку на АКБ;
- недостаточно яркий свет;
- тихий звук клаксона;
- сторонние шумы при работающем ИП.

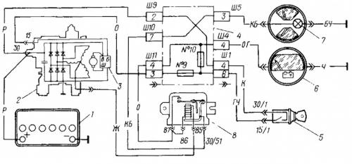
Схема подключения электрической цепи ГАЗ 3110 (402 двигатель)
Схема представлена на таблице ниже:

Аналоги, оригиналы, цена, артикулы
| Каталожный артикул | Серийный номер | Цена | |
|---|---|---|---|
| A2110-80A (оригинальный) | БОШ (9501.3801) (оригинальный) | От 3000 - 3200 | |
| 9501.3801 | FINWHALE 687-04 | От 3000 - 3200 | |
| 9568.3749 | 922.3801 | SKL622RS | От 3000 - 3200 |
| 3701010 (HORT) | 3701024 | Contitech | От 3000 - 3200 |
| 3701971 | 3701953 | Электро 3701747 | От 3000 - 3200 |
| *цены указаны состоянием на август 2019 года |
Замена, ремонт и профилактика генератора на ГАЗ 3110
Расположение источника питания: моторный отсек, справа по направлению движения транспортного средства.
Необходимые материалы, инструменты:
- рожковые, накидные ключи;
- вороток, головки;
- динамометрический ключ для точности силы зажима;
- новый ремень приводных механизмов по мере необходимости;
- пластиковая лопатка для съема ремня;
- отвертки с набором бит, чтобы поменять щетки.
Пошаговая инструкция по замене:
- Глушим двигатель автомобиля.
- Открываем капот.
- Ослабляем крепление клемм, снимаем их с АКБ.
- Отпускаем болт – фиксатор кронштейна.
- Выводим генераторную установку вниз.
- Снять ремень приводных механизмов.
- Извлекаем ИП из моторного отсека для дальнейшего проведения профилактики.
- По завершении диагностических работ устанавливаем детали в обратной очередности.
После демонтажа ИП мастер проводит его очистку, первичный осмотр, определяет вероятные поломки. Комплектующие заменяют новыми, зачищают клеммы на роторе.
Деталь не подлежит установке, если в корпусе обнаружены трещины. Последующая эксплуатация технического средства небезопасна.

Целостность обмотки ротора проверяем мультиметром. Профилактике также подлежит диодный мост. Не забывайте проверить целостность предохранителя, замените новым по мере необходимости, соблюдайте ампераж.
При условии соблюдения рекомендаций специалистов последующая профилактика источника питания через 30 – 40 тыс. км.
Чтобы продлить срок эксплуатации электрического оборудования соблюдайте график проведения технических осмотров. Приобретайте детали с оригинальными каталожными артикулами, полный перечень серийных номеров указан в табличных данных.